Caterpillar Схемы деталей/узлов
Каталоги
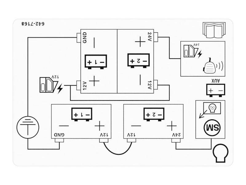
Battery Connection Identification Film

642-7168: Battery Connection Identification Film

Cat® Battery Connection Identification Film is used to indicate the operator about the 12 Volt and 2


Заинтересовал товар?

Имя

Почта

Комментарий

Схема

Не найдено

Описание для номера по каталогу 642-7168

The Battery Connection Identification Film helps to indicate operators and technicians can easily identify and differentiate between the 12-volt and 24-volt battery connections, ensuring that the correct voltage is utilized for applications. The clear visual indications and labels contribute to the efficient and safe operation of the machine, reducing the risk of errors or misconnections that could lead to damage or safety hazards.

Attributes:
• Provided with a pictorial representation of the components for a better understanding
• Provided with a white background, black characters, lines, and symbols for better visibility

Applications:
The Battery Connection Identification Film provides clear visual indications and labels to inform operators about the 12-volt and 24-volt battery connections by facilitating accurate identification and interpretation.

WarningOutline Предупреждение: При использовании этого изделия можно подвергнуться воздействию различных химических веществ, включая свинец и соединения свинца, которые, как установлено в штате Калифорния, вызывают рак и врожденные дефекты или другие нарушения репродуктивной функции. Дополнительную информацию см. на веб-сайте www.P65Warnings.ca.gov.

Технические характеристики номера по каталогу 642-7168

  • Length (mm): 150

  • Length (in): 5.905

  • Film Width (mm): 100

  • Film Width (in): 3.937

  • Weight (kg): 0.005

  • Weight (lb): 0.01

  • Material: PVC Plastic

Совместимые модели для номера по каталогу 642-7168

BACKHOE LOADER

432